Словарь научных терминов

Газы нефтепереработки

ГАЗЫ НЕФТЕПЕРЕРАБОТКИ, образуются при разложении углеводородов нефти в процессах ее переработки. Различают: 1) Г. н., обогащенные предельными углеводородами и Н2, к-рые образуются при первичной перегонке, каталитич. риформинге, гидроочистке, гидрокрекинге и ги-дрообессеривании (т. наз. предельные Т.н.); 2) обогащенные непредельными углеводородами, получающиеся при каталитич. и термич. крекинге, а также при коксовании (т. наз. непредельные Г. н.). Ниже приведены кол-ва сжиженных (головка стабилизации) и газообразных продуктов, образующихся при различных процессах нефтепереработки (в % от массы нефти):
https://www.medpulse.ru/image/encyclopedia/9/1/7/4917.jpeg

https://www.medpulse.ru/image/encyclopedia/9/1/8/4918.jpeg

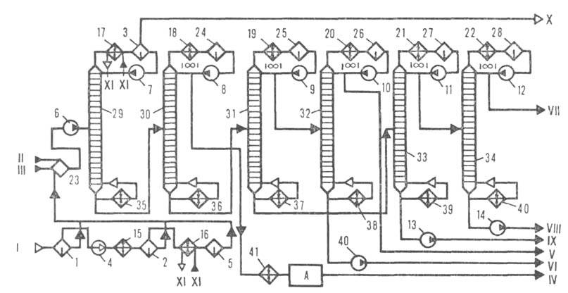
Рис. 1. Технол. схема ГФУ для разделения предельных газов: 1-газ, поступающий с установок первичной перегонки нефти; II-головка стабилизации, поступающая с установок первичной перегонки; III-головка стабилизации, поступающая с установки каталитич. риформинга; IV-пропановая фракция; V-изобутан; VI-бутан; VII-изопентановая фракция; VIII -пентановая фракция; IX-аммиак; 1-3 -сепараторы; 4-/5-насосы; /6-22-конденсаторы-холодильники; 23-28-емкости; 29-34-колонпы; 35—40-кипятильники; 41 -холодильник; А-блок очистки.
https://www.medpulse.ru/image/encyclopedia/9/1/9/4919.jpeg

Рис. 2. Технол. схема АГФУ: I-нестабильный бензин; II-жирный газ; III-газовый конденсат; IV-фракция Hj+Ct+C,; V-фракция С3 и выше; Vl-пропан-пропиленовая фракция; VII-бутан-бутиленовая фракция; VIII-стабильный бензин; J-4-колонны; 5, 6-холодильники; 7-/2-насосы; 13-16 -кипятильники; 17 - теплообменник; /5-20-конденсаторы-холодильники; 21-23 -емкости;

Состав Г. н. существенно зависит от вида перерабатываемого сырья (нефть, дизельное топливо и т. п.) и условий его переработки (см. табл.)- Кроме углеводородов Г. н. содержат влагу и сернистые соед. (тиолы, H2S, CS2 и др.). О методах очистки от этих примесей см. Газов очистка.

ПРИМЕРНЫЙ СОСТАВ ГАЗОВ, ОБРАЗУЮЩИХСЯ ПРИ РАЗЛИЧНЫХ ПРОЦЕССАХ НЕФТЕПЕРЕРАБОТКИ (% по массе)
https://www.medpulse.ru/image/encyclopedia/9/2/0/4920.jpeg

Перед использованием Г. н. в нефтехим. и нефтеперерабатывающей пром-сти их разделяют на газофракционирующих установках на индивидуальные углеводороды или фракции. Процесс основан на частичной или полной конденсации газовых смесей с их последующей ректификацией в нескольких последовательно расположенных колоннах газофракционирующих установок. Различают конденса-ционно-ректификац. (ГФУ) и абсорбцион-но-ректификац. (АГФУ) установки. На первых конденсация газов достигается их компримированием и охлаждением, на вторых газы поглощаются бензином в абсорбере. Технол. схемы таких установок приведены соотв. на рис. 1 и 2. На совр. нефтеперерабатывающих заводах имеются отдельные установки для разделения предельных и непредельных газов. При ректификации предельного газа на колоннах отбирают т. наз. сухой газ (Н2, СН4, С2Н6), пропановую, бутановую и пентановую фракции; в нек-рых случаях выделяют этановую фракцию. Фракции углеводородов С4 и С5 разделяют соотв. на нормальный и изобутан, нормальный и изопентан. При ректификации непредельных газов выделяют, как правило, пропан-пропиленовую и бутан-бутилено-вую фракции; в отдельных случаях - этан-этиленовую фракцию. Водород с примесью углеводородов отделяют в газосепараторе высокого давления на установках риформинга. Для концентрирования Н2 из отдувочных газов используют адсорбционное разделение на молекулярных ситах (метод безрегенеративной адсорбции) или пористых мембранах (см. также Мембранные процессы разделения), а также низкотемпературное разделение. Использование метода безрегенеративной адсорбции позволяет извлекать Н2 из Г. н. в виде 90%-ного концентрата.

Г. н. используют в кач-ве технол. топлива, источника Н2 для процессов гидрогенизации; этановую и пропановую фракции-в кач-ве хладагента, бытового сжиженного газа; сырья для пиролиза; бутановую и изобутановую-для получения высокооктановых бензинов, произ-ва СК; пентановую и изопентановую-также для получения бензинов, в произ-ве изопренового каучука; пропан-пропиленовую-для получения полимер-бензинов, полимеров, ацетона; бутан-бутиленовую-для синтеза бутиловых спиртов, моющих ср-в, СК, кумола, метил-шреш-бутилового эфира, в процессах алкилирования с целью получения высокооктановых бензинов.

Лит.: БариновВ.Е., Газофракционирующие установки, М., 1962; Сор-к и н Я. Г., Особенности переработки сернистых нефтей и охрана окружающей среды, М., 1975; Рудин М. Г., Драбкин А. Е., Краткий справочник нефтепере-работчика. Л., 1980; Технология переработки нефти и газа, ч. 2-Смидович Е. В., Крекинг нефтяного сырья и переработка углеводородных газов, 3 изд., М.1980. И. Р. Черкни.


N-галогенимиды Габриеля реакция Гадолинии Газгольдеры Газификация нефтяных остатков Газификация твердых топлив подземная Газификация твёрдых топлив Газо-жидкостная хроматография Газоадсорбционная хроматография (гах) Газоанализаторы Газов осушка Газов очистка Газов разделение Газов увлажнение Газовая коррозия Газовая постоянная Газовая хроматография Газовые гидраты Газовые конденсаты Газовый анализ Газойль Газопроницаемость Газотурбинные масла Газотурбинные топлива Газофазная полимеризация Газы Газы нефтепереработки Газы нефтяные попутные Галактуроновая кислота Галлий Галлийорганические соединения Галлия антимонид Галлия арсенид Галлия галогениды Галлия оксиды Галлия фосфид Галловая кислота Галогенальдегиды и галогенкетоны Галогенангидриды карбоновыхкислот Галогенантрахиноны Галогениды Галогенирование Галогеноспирты Галогентионфосфаты Галогенфосфаты Галогенфосфины Галогенфосфиты Галогенцианиды Галогены Галохромия Галургия Гальвани-потенциал Гальванопластика Гальваностегия Гальванотехника Ганглиоблокирующиесредства Ганглиозиды Гапто Гастрин Гафний Гваякол Гей-люссака законы Гексаметапол Гексаметилендиамин Гексаметилендиизоцианат Гексаметиленимин Гексан с6н14 Гексанитробензол Гексафторацетилацетон Гексафторацетон Гексафторбензол Гексафтордифенилолпропан Гексафторпропилен Гексафторпропиленоксид Гексахлор-1,3-циклопентадиен Гексахлорбензол Гексахлорксилолы Гексахлорциклогексан Гексахлорэтан Гексен Гексенал Гексил Гексоген Гексозы Гексокиназа Гели Гелий Гелиотропин Гелля -фольгарда -зелинского реакция Гельмгольца энергия Гем.. Гемицеллюлозы Гемоглобин Гемоцианины Ген Генетическая инженерия Генетический код Геном Генри закон Геометрические изомеры Геохимические классификации элементов Геохимические методы поисков полезных ископаемых Геохимические процессы Геохимия Гепарин Гептан Гептаналь Гераниол Гербе реакция Гербициды Германий Германийорганические соединения Германия оксиды Герметики Гесса закон Гестагены Гетероароматические соединения Гетерогенная система Гетерогенные реакции Гетерогенный катализ Гетеролитические реакции Гетерополисоединения Гетероциклические соединения Гетинакс Геттеры Гиацинт аль Гиббереллины Гиббса правило фаз Гиббса энергия Гиббса-дюгема уравнение Гибкие производства Гибридизация атомных орбиталей Гибридные методы анализа Гидантоин Гидр азиды карбоновых кислот Гидравлические жидкости Гидравлический транспорт Гидразиды арилсульфокислот Гидразин Гидразина замещенные органические Гидразоны Гидразосоединения Гидратация Гидратированный электрон Гидратроповый альдегид Гидратцеллюлозные волокна Гидраты Гидрдзильные радикалы Гидрид-ион Гидриды Гидрирование Гидрирования число Гидрогалогенирование Гидрогенизация жиров Гидрогенизация угля Гидрогенолиз Гидродеалкилирование Гидродеароматизация Гидродоочистка Гидрокортизон Гидрокрекинг Гидроксамовые кислоты Гидроксид-анион Гидроксиды Гидроксил Гидроксиламин Гидроксиламина производные органические Гидроксильное число Гидроксицитронеллаль Гидроксокомплексы Гидроксоний-ион Гидролазы Гидролиз Гидролизные производства Гидрометаллургия Гидромеханические процессы Гидрообессеривание Гидроочистка Гидропероксиды органические Гидросилилирование Гидросфера Гидротермальные процессы Гидротропы Гидрофильно-липофильный баланс Гидрофильность Гидрофобное взаимодействие Гидроформилирование Гидроформинг Гидрофосфорильные соединения Гидрофториды металлов Гидрохимия Гидрохинон Гидроцианирование Гиллеспи теория Гипероксиды Гиполипидемические средства Гипофосфиты неорганические Гипофосфиты органические Гипохлориты Гипс Гипсохромный сдвиг Гистидин Гистоны Гистохимия Глазурь Глиадины Гликоген Гликозиды Гликозиды сердечные Гликозилдиглицериды Гликозилтрансферазы Гликолевая кислота Гликоли Гликолиз Гликолипиды Гликопротеины Гликосфинголипиды Глимы Глины Глиоксаль Глиоксилатный цикл Глицеральдегидфосфатдегидрогеназа Глицериды Глицерин Глицериновый альдегид Глицидальдегид Глицидилметакрилат Глицидные эфиры Глицидол Глутаматдегидрогеназа Глутаматсинтаза Глутамин Глутаминовая кислота Глутаминсинтетаза Глутатион Глутатионредуктаза Глутатионтрансферазы Глюкагон Глюконеогенез Гольмий Гомберга - бахмана - хёя реакция Гомогенная система Гомогенные реакции Гомогенный катализ Гомолитические реакции Гомологизация Гомологический ряд Гомотопия Гонадолиберин Горение Гормоны тимуса Горнохимическое сырьё Горчичное масло Горючесть Горючие сланцы Горячие атомы Гофмана - лёфлера реакция Гофмана реакции Гравиметрия Гравитационная постоянная Градирни Гракаускаса реакция Гранаты синтетические Граничных орбиталей теория Гранулирование Гранулиты Графит Графита соединения Графитопласты Графов теория Гремучая ртуть Гремучий студень Гризеофульвин Гриньяра реакция Гротгуса-дрейпера закон Грохочение Грунтовки Гуанамино-формальдегидные смолы Гуанидин Гуанин Гуанозин Гуанозинтетрафосфат Гудрон Гука закон Гуминовые кислоты Гуттаперча Кристаллы висмута